Обследование объектов газоочистки

Производитель:
 
Спейс-Мотор
Город:
 
Санкт-Петербург
от 1.00 руб.
Спейс-Мотор

Компания занимается производством аспирационного и газоочистного оборудования.

Санкт-Петербург

О товаре

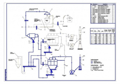
АО «СПЕЙС-МОТОР» выполняет предпроектное обследование объектов газоочистки, целью которого является выдача схем и решений для вновь создаваемого или существующего производства. По результатам обследования исполнитель разрабатывает, согласовывает и выдает заказчику:

  • схему газоочистки;
  • расположение и состав основного оборудования;
  • газодинамические расчеты газоочистки;
  • перечень технических решений по модернизации и реконструкции установок пылегазоочистки.
Последнее обновление 31.01.2026 г., количество просмотров: 358 Сообщить об ошибке

Оставить отзыв

Чтобы оставить отзыв, требуется .
Ваши впечатления
Допустимые типы: png gif jpg jpeg webp.
Войдите, чтобы оставить отзыв