Смесительно-зарядная мастерская передвижная ПСЗМ

Номер объявления:
 
63923
Пользователь:
 
Телефон:
 
+79920015531
Почта:
 
techmine@rambler.ru

Описание

Смесительно-зарядная мастерская передвижная «ПСЗМ» относится к средствам механизации взрывных работ. Предназначена для изготовления на местах применения зарядов эмульсионного взрывчатого вещества в патронах малого диаметра «Патронит-М» ТУ 7288-034-17131060-2006.
«ПСЗМ» применяются как в условиях открытых горных разработок, так и в условиях шахт и рудников, не опасных по газу и (или) пыли, при проводке тоннелей и строительстве метрополитенов.
«ПСЗМ» не являются самоходными установками. Для транспортирования «ПСЗМ» используются автотранспортные средства, оборудованные сцепным устройством типа «фаркоп». Транспортирование «ПСЗМ» производится по дорогам общего пользования.

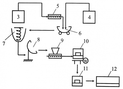
Схема размещения оборудования «ПСЗМ»
1-контейнер , внутри которого размещено технологическое оборудование:
3-емкость с эмульсией,
4-емкость с сенсибилизатором,
5-насос дозирования эмульсии,
6-подкатная дежа ,
7-смеситель ,
8-дежеопрокидыватель ,
9-насос готового продукта,
10-стол патронирования с весами и клипсатором заполненных ВВ оболочек,
11-упаковочный стол,
12-паллета под гофрокартонные короба с готовыми патронами.

5-насос
7-смеситель,
8-дежеопрокидыватель,
9-насос,
10 и 11 столы закреплены на основании контейнера 1, который также имеет электропроводку, систему освещения, систему автоматического пожаротушения, систему приточно-вытяжной вентиляции и систему воздушного отопления.

Контакты

Адрес
Волчанский 2а
Веб-сайт
Дата размещения
17 августа 2024, 09:38
(актуально до )
Последнее обновление 31.01.2026 г., количество просмотров: 24 Сообщить об ошибке

Оставить отзыв

Чтобы оставить отзыв, требуется .
Ваши впечатления
Допустимые типы: png gif jpg jpeg webp.
Войдите, чтобы оставить отзыв